
回顾了城市水系统及其管理思想的发展历史;分析了传统的集中式城市水系统的缺点和局限性:城市水环境和水文循环的破坏污水处理的困难、巨大的资金需求和建设周期的漫长;指出了现代和未来城市水系统管理所面临的挑战和发展机遇:干旱和洪涝灾害、城市化加剧、技术的进步和组织管理上的需求;阐述了未来城市水系统管理的思想,即必须用整体论的思想作指导,实行节约用水。实行全球性的资金、技术和经验的共享。这种思想给中国城市水系统的管理和改革以重要启迪。
1、概述
城市给水和污水的处理与管理是城市基础设施建设和管理的重要内容,它随着城市的兴起而出现,随着城市化的进程而发展。许许多多的历史证据都显示,在所有的文明中都有如何实现居民区供水,如何安全卫生地排除雨水、固体和液体废弃物的成功措施。但是,工业革命以来的社会巨变,使人类社会的城市化急剧加速,这就要求我们不能再用传统的措施来解决城市水管理的一系列问题。西方国家从第一波工业化浪潮以来,发展形成了相对成熟的城市水管理的思想和理念,尽管这些思想和理念曾经帮助城市水环境恢复到了尚可接受的程度,但是它们已经不足以应对今天城市化带来的问题,更不是解决未来问题的希望所在。
高度城市化所造成的问题在世界各地比比皆是,这些问题严重制约了人类健康、和谐社会的构建和发展,特别是在工业化和城市化速度超出了社会财政承受力和组织管理能力的地区更是如此。联合国机构的统计报告显示,世界上许多国家的大量人口缺乏安全卫生的水供应和卫生设备,这种缺少城市基础设施的状况导致了令人悲哀的后果,致使疾病、传染病传播和人口死亡率升高,特别是儿童死亡率升高。世界政治领袖们的千年宣言嗍,以及在约翰内斯堡峰会和京都会议上的部分论述,都对缺少基础设施等挑战性问题做出了回应,并且设定了未来的发展目标,以求发展新的思想,采取新的措施和行动。
中国自改革开放以来,经济社会高速发展,城市化速度加快,城市基础设施建设滞后所造成的水环境污染问题十分突出。中国是一个人均水资源缺乏的国家,水源性缺水问题很突出,而经济社会发展所带来的水质性缺水加剧了缺水局面。随着城市化的加快,作为城市最重要基础设施之一的给水、排水系统的建设和管理,将面临更大的压力,应对这种局面,必须有新的水管理策略。而回顾城市水管理的历史及其思想发展史,借鉴世界发达国家城市水管理的经验,探讨城市水管理的思想和理念,具有十分重要的现实意义。本文讨论城市水系统的管理问题,目的是对过去和现有思想和理念的局限性进行探索,进而研究基于新技术条件下解决“未来”,或“已经开始的未来”城市水管理问题的新思想。
2、应对“历史上的”挑战:早期的城市水管理模式和思想
19和20世纪,随着人1:3密度的增大,许多城市面临着几乎不可能完成的任务,那就是通过巨大并持续增长的集中式给水系统,持续不断地提供大量安全卫生的饮用水。这种给水任务包括实际上并不需要高质量水的用途,例如运输居室废物的用水。使用这种散漫的给水系统的后果,就是必须再收集所有用过的水。多数是和城市雨水一起收集,这导致了另一个巨大的城市基础设施系统,即污水排放系统的建立。迄今,这种非常集中的城市水管理思想已经有1oo多年的历史了,人们似乎可以宣称,这种直接集中供水,然后再加以收集的任务是能够完成、可以控制的。
但是,这种城市水管理的方式对城市及其更广泛地区水环境的影响是灾难性的。洁净源水的汲取和污水的再注入,导致了严重的水体污染,从而明显削弱了当地水的自然循环。因此,要实现集中式给水和污水收集,必须对源水进行强化处理以获得饮用水,而在污水排放到自然系统之前也必须进行处理。
给水输配和污水收集的资金投入是巨大的,给水净化和污水处理也需要巨大的资金支持。通过比较可以发现,仅仅给水输配和污水收集的消费就远远超过水质净化的费用如果用这种建设集中式基础设施的思想解决问题,首先面临的问题便是,设计和建设这种巨大网络系统需要很漫长的时间,这阻碍了给水和污水处理任务的迅速完成。
图1所描绘的是传统的重力流城市污水系统的历史发展。最原始的城市排水系统是自然敞开的沟渠,主要用于排除雨水;随着城市的发展,排水设施被改造成人工的管道,功能第一次扩展,也用来排除城市生活污水;排水设施功能第二次扩展,包括了工业废水的排放;这些混合污水最终在城市污水处理厂得到处理,然后排放到天然水体中去。在l9世纪后期直到20世纪,这些措施对减轻工业化和城市化带来的水污染问题发挥了重要作用。但是必须注意,采取这些措施的前提条件是,必须有足够的时间和足够的财政支持来建设这些基础设施系统。
这种思想带来的最明显的问题是,系统的功能被扩展或滥用,进行生活污水之外的其他物质的收集和排放;本来生活污水中含有的杂质多数是来自天然的可生物降解的,而其他通常有害的人造工业废弃物难以生物降解。这种系统的缺点和失败之处也在于此,源于城市雨水径流和生活污水的各种污水流在系统内混合,来自工业源的优先控制污染物也被包含在其中,这极大地增加了污水的处理难度。
3、传统系统的改进:现代化的城市排水系统
3.1传统集中式水系统存在的缺点
多年的经验表明,传统的集中式水系统存在一些严重的缺点,可以归纳如下。
1)在大的居民区内,更多的是在城市、大城市和超大城市的周边,水文循环和城市水源受到严重的污染和破坏。

2)复杂城市系统永无止境的增长,对污水收集系统容量的要求不断增加。这不仅由于不断扩大的城市产生了越来越多的污水,而且由于不透水排水面积的增加导致了城市暴雨径流量的增加。同样,对城市给水系统容量的要求也在不断增加,与之平行的给水和污水处理基础设施的建设和管理也必须不断增加,并且它们在许多方面相互影响。
3)由于所有废物成分在一个单一的系统中收集、混合和运输,污水处理、污水及其某些组分的回用变得极其困难。
3.2对传统污水系统的改进
要克服原有城市水系统的缺陷,必须对其进行改造,包括污水收集基础设施系统的变化,以及给水管网系统的变化。其中对传统污水系统的改进如图2所示。
1)通过对城市地面的改造将城市降水渗入到地下水中。这对改善城市水文循环、减缓城市“地下水漏斗”的形成是十分重要的。

2)用雨水部分地代替生活用水和工业供水。这样做,不仅可以节约水资源,而且减少了城市污水的排放量。德国已经进行了雨水利用的成功实践,取得了令人瞩目的成就。
3)工业企业内部的水处理和重复利用。这也可以节约水资源,减少污水排放量。不仅发达国家,中国也对工业用水的重复利用率颁行了较严格的规定。
通过以上的改进,使传统的城市污水系统走向现代化。这种改进不应是一次性的行动,而应当是一种循序渐进、持续不断的过程。这一过程在强度和方向上存在不确定性,一方面取决于技术进步,另一方面取决于财政、组织以及法律上的约束。
4、城市水管理变化的边界条件
决定城市水系统的边界条件与对该系统需求增加的矛盾越来越突出。城市水系统管理所面临的挑战主要包括以下3个方面。
1)洪涝灾害和干旱的周期。近年来,由于全球气候变化所带来的洪涝和干旱问题正变得日益严重。洪涝灾害加剧了污水收集和排放的问题,而干旱加剧了供水缺乏问题。
2)城市化加剧和生活水平提高对水圈压力的增加。城市人口一直在持续增长I(图3),经济社会的不断发展和人们生活水平的提高促使居民生活、工农业用水水质和水量的需求13益增加,由此对水圈造成了越来越大的压力。大城市的扩张已经超出了它们的“自然”边界,超大型城市已经诞生,对此,人们在给水和卫生管理方面尚缺乏令人满意的思想准备。所以,未来城市水管理和城市管理的任务之一是,从现有的城市增长和供需关系的角度出发,发展城市居住区规模优化的策略。
3)与挑战性需求同步的技术和管理需求的发展。例如,设想选择利用新的技术,建立水循环几乎封闭的居住区;或者设想出现提供给水和卫生服务财力支持的私营企业。
注:发迭工业化国家如德国,其城市人口所占总人口比例仍在增加;发展中国家如中国,到2015年其城市人口所占比例将接近世界平均水平。
迄今,在城市给水、排水领域已有令人信服的技术发展。例如在给水输配和污水排放领域,不用重力驱动,而是用真空系统或压力水管的给水和污水系统;出现许多水处理新技术,例如实用型膜工艺和高级氧化工艺。这说明,未来给水和污水处理厂有多重技术选择.新技术的发展对所有现存的和将要建造的水系统设施均具有重要意义。另外,操作技术的日益提高,将会提高现存和新建处理厂的运行效率。我们将见证污水营养元素强化去除、不完全消毒方式的建立或优先污染物控制设施水平的提高。因为这些新的发展,我们能够用分散式处理单元代替大型集中式处理设施;相应地,在居民区或工业上,可能建立起封闭的水循环。
表1 在市政水系统管理方面,技术的、社会的和组织管理的状况及发展趋势
为解决城市水系统存在的问题,工程师们更容易看到技术方面的选择和发展,但是人们也越来越多地看到基于法律框架、组织、财政和操作等其他方面发展的潜力。表1显示,城市水系统管理所涉及的所有领域都有所发展,非技术选择至少与技术选择同样数不胜数。
5、未来城市水环境管理的思想和理念
5、1城市水管理的规则
温故而知新,分析过去就能预测未来;了解过去的发展成就和失误,就容易找到解决未来问题的办法。在确认过去的成绩和问题的基础上,经过演绎和外推,能得到以下3条关于城市水管理的“规则”:
①要用“整体论”的思想路线解决给水和污水管理的所有问题;
②必须贯彻“节约”的用水原则;
③必须“共享”资金、技术和操作经验。
5.2规则的内涵
1)首先,将城市水系统管理作为一个整体来处理。这意味着从组织上、建设上和操作上不再把给水输配和污水收集分开,要学会将这些任务完全按照质量守恒的原理进行处理,如图4所示。图中显示,各种水流和许多不同的物流进入市政规划区域,而所有的这些物质必须离开这个封闭的区域。这意味着我们不能再沿用先前关于给水和污水管理分开的措施和对策,如“欧洲水框架指导”19]所要求的那样,我们必须分析和优化总体的市政水循环。此外,我们也不能再沿用以前根据给水需求来支配水管理,以及保护人类需求优先的思想德国水法自1976年以来的第四次修订的变化一样倒,保护整个水生态系统才是面向未来的整体水管理的正确道路。德国关于不同层次水环境,如对养鱼、娱乐、生活给水等的定义,进一步显示了这一思想的本质。
2)第二条规则,尽可能地节约用水,即使在没有直接缺水问题的区域也要节约用水——尽管并非人人都这么认为。遵循这一规则须体现在用水的诸多方面。正如我们讨论的那样,居民用水需求通常更多的是一个基础设施的问题,而不是可用水总量的问题。在这种情况下,我们更应当考虑节省运输成本,通过技术进步,利用可行的分散式供水和排水设施来避免昂贵的管网输配。工业水管理的经验证明了这种捷径式或封闭式水循环的可能性和界限。另一方面,未来农业用水更有可能会极大地增加,因此在农业上不仅有极大的节水需求,而且有极大的节水潜力。必须发展这样一种农业生产计划:我们不用靠吃“冬天的草莓”而生活,亦即不要在最缺水的地区生产、出口和运输这样的产品到无论是水资源还是财力都很奢华的地区去。因此,未来城市水管理方面,节约用水可以通过以下途径实现:
①缺乏水资源的地区不向水资源丰富的地区输出耗水量巨大的农产品;
②在财政困难,特别是在缺乏水资源而又缺少城市基础设施的地区,不再千方百计地投资建设污水收集和运输系统。
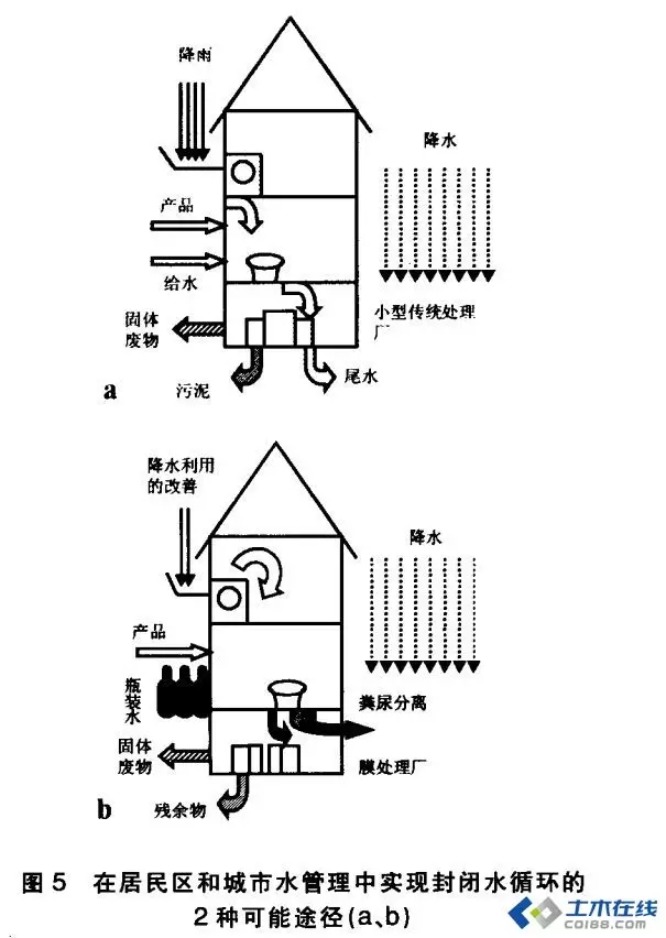
今天,实现上述的策略有许许多多的选择和一系列可能的措施,图5是其中的2个:
①实现水组分的下一级循环使用和建设小型的传统处理厂,减少水的管道输入和输出(图5a);
②将所有物流分开收集,建立近乎封闭的水循环系统用于饮用水以外的其他目的(图5b)。现有的技术都能实现这2种方式。当然,在“走向更封闭的水循环”方面可以有各种形式的变化和组合方式。
3)第三条规则,实行水系统管理的资金、技术和操作经验的国际“共享”。从全球来看,健康、安全用水的缺口是巨大的,解决这一问题取决于道德的和经济的考量,这已经成为国际共识。在那些正在试图开发他们所有的资源来满足人口增长需求的国家和地区中,需要共享资金、技术和操作经验。许多“水管理有问题的地区”缺乏资金、技术和操作经验,但是这些资源可以从其他地区获得。此外,许多国家的经验表明,即使在用水强度很大的情况下,也能保护好水环境和与之密切相关的人类健康。
表2 在城市水管理方面的共享伙伴及其需求定向
表2列举了城市水管理的共享伙伴及其需求定向。对主要角色及其特点的列举,证明了在定向上的不同和以不同的方式满足这种需求的可能性。这种共享能够而且必须在不同的区域和国家间进行。这方面的共享可以有很多途径。在城市水管理方面,共享各种资源的可能性和应对挑战的一个例子是,辨别、确认这一领域的所有角色,他们是:① 水的用户,也是污水生产者;②保护水资源的当局;③设计、建设和操作机构。全球化城市水管理的最贴切意义是,这里的角色不必特指来自某一国家、地区或组织。
6、总结
本文简要讨论的目的是揭示我们如何能够和必须从过去城市水管理的经验和教训中学习。面向未来的城市水管理思想,可以定义为3条规则或指南,其中首要的是,要用整体论的思想解决城市给水和排水问题,这也是其他规则的指南。
有许多关于“水的战争”的公开讨论,因为它们是可以预见的。这种表述无疑显示了问题的严重程度。而实际上,已经有造成许多牺牲品的“无声战争”,如世界卫生组织统计的那样,许多人,特别是儿童死于供水不足和不健康废物、废水收集的危害。作为结论,我们应该意识到,城市水管理是当代最具挑战性的任务之一,也是最具回报的任务之一。我们可以征服月球,但是我们还没有管理好我们的后花园,使之达到应有的状态。在讨论未来城市水管理的措施时,我们不能忽略的另一点是:卫生学的挑战。如今,这一问题再次出现了。历史的经验告诉我们,给水和污水间的短路会导致传染病。我们已经看到了集中式给水和排水系统的功效,但我们没有时间和资金来将这种传统的措施应用到其他地区去。因此,有必要重新评估收集、混合所有的废物,然后进行分离和处理的思想和方式。但是在思考分散系统的时候,我们必须记取过去的教训:卫生健康不是自然而然的质量保证,人们必须不断地为其付出努力。
中国在走向现代化和城市化的进程中,水资源缺乏和水环境污染已经成为制约经济社会发展的重要因素。如何有效地管理城市水系统,保护水资源和水环境,是过去、现在和将来都必须面对的重要课题。城市水系统管理思想的发展历程,至少给了我们以下3点启迪。
1)必须切实贯彻整体论的水系统管理思想。中国的城市水业正在进行一系列变革,运用整体论的思想管理城市水系统是业内的共识。但是,由于长期以来管理体制上形成的弊端,多头管水、条块分割的现象仍然相当严重,今后仍要对管理体制进行大力改革。
2)节约用水和污水回用是解决缺水问题的根本措施。为了解决中国北方水资源缺乏的问题,国家正在建设“南水北调”工程,耗资十分巨大。工程的实施虽然能够缓解北方地区的缺水问题,但是如果不实行节约用水和污水回用,以促进区域良性水文循环,北方地区的缺水问题仍将难以得到根本的解决。
3)城市集中式与分散式污水处理系统相结合。集中式污水处理系统建设周期长,对配套污水收集管网的要求高,耗资巨大,而许多已经建成的大型污水处理厂由于选址在城市水网下游,阻碍了污水的再生回用;而分散式污水处理系统容易实现污水的就地回用,有利于实现城市区域性良性水循环。



